Tilda Publishing
Уличный котел

Котел для наружного размещения

TITAN PROM EXT

  • Дешевле котельной в два раза
  • Удобен в обслуживании
  • Срок изготовления 40 дней
  • Мощность от 100 до 2500 кВт
Уличный котел
TITAN PROM ЕXT
В основе конструкции уличного котла Titan Prom EXT лежит давно знакомая рынку базовая модель промышленного котла TITAN Prom производства компании «ГАЗТЕХПРОМ».

Котел наружного размещения TITAN Prom EXT предназначен для теплоснабжения объектов, на которых нет возможности оборудовать специальное помещение для газового оборудования, или для которых размещение встроенных котельных не разрешается по нормативным требованиям.

Котел изготовлен в термозащитном кожухе, который создает требуемые для эксплуатации условия.

Titan Prom EXT способен работать на улице в умеренном климате при температуре воздуха от -40 до +40 градусов C.
Уличный котел
Преимущества уличного котла TITAN PROM EXT
Суровая зима — не помеха!
Термозащитный кожух оснащен печкой для поддержания оптимальной температуры работы уличного котла.
Безопасность
Основной узел газового оборудования будет находится на улице.
Простой доступ к приборам и оборудованию
Через технические двери в термозащитном кожухе.
Экономия места
Нет необходимости в отдельном помещении со специфическими требованиями для размещения котельной.
Уличный котел
TITAN PROM EXT оборудрован
Котловым циркуляционным насосом теплоносителя
Предохранитель-ным клапаном
Предусмотрена сигнализация и диспетчеризация работы котла
Системой защиты от замерзания
Встроенной горелкой
которая может работать на газовом или дизельном топливе
Системой защиты
от холодной температуры обратной воды на входе в котел с трехходовым клапаном
Предохранительным клапаном
Пунктом дистанционного управления
для защиты работы котла от аварийных ситуаций
Полным комплектом автоматики
для защиты работы котла от аварийных ситуаций
Двухступенчатая защита котла
наружного размещения от замерзания
Двухступенчатая защита котла
от замерзания
Первая ступень
Встроенный электронагреватель в водяном контуре котла с автономной циркуляцией теплоносителя в котле
Вторая ступень
Электронагреватель, размещенный внутри термозащитного кожуха для обогрева автоматики управления и безопасности уличного котла.
Удобное обслуживание
В зависимости от размера котла термозащитный кожух может иметь 1 или 2 входа.
Котел имеет транспортабельную конструкцию и пригоден для неоднократной перестановки (перевозки)
Кожух котла наружного размещения имеет открывающиеся створки для удобного доступа к элементам котла, требующим периодического технического обслуживания
Совместимость с одно-, двухступенчатыми
или моделируемыми горелками

Удаленное управление котлом. Мониторинг по интерфейсу RS485 (ModBus) и оперативное отображение измеряемых параметров

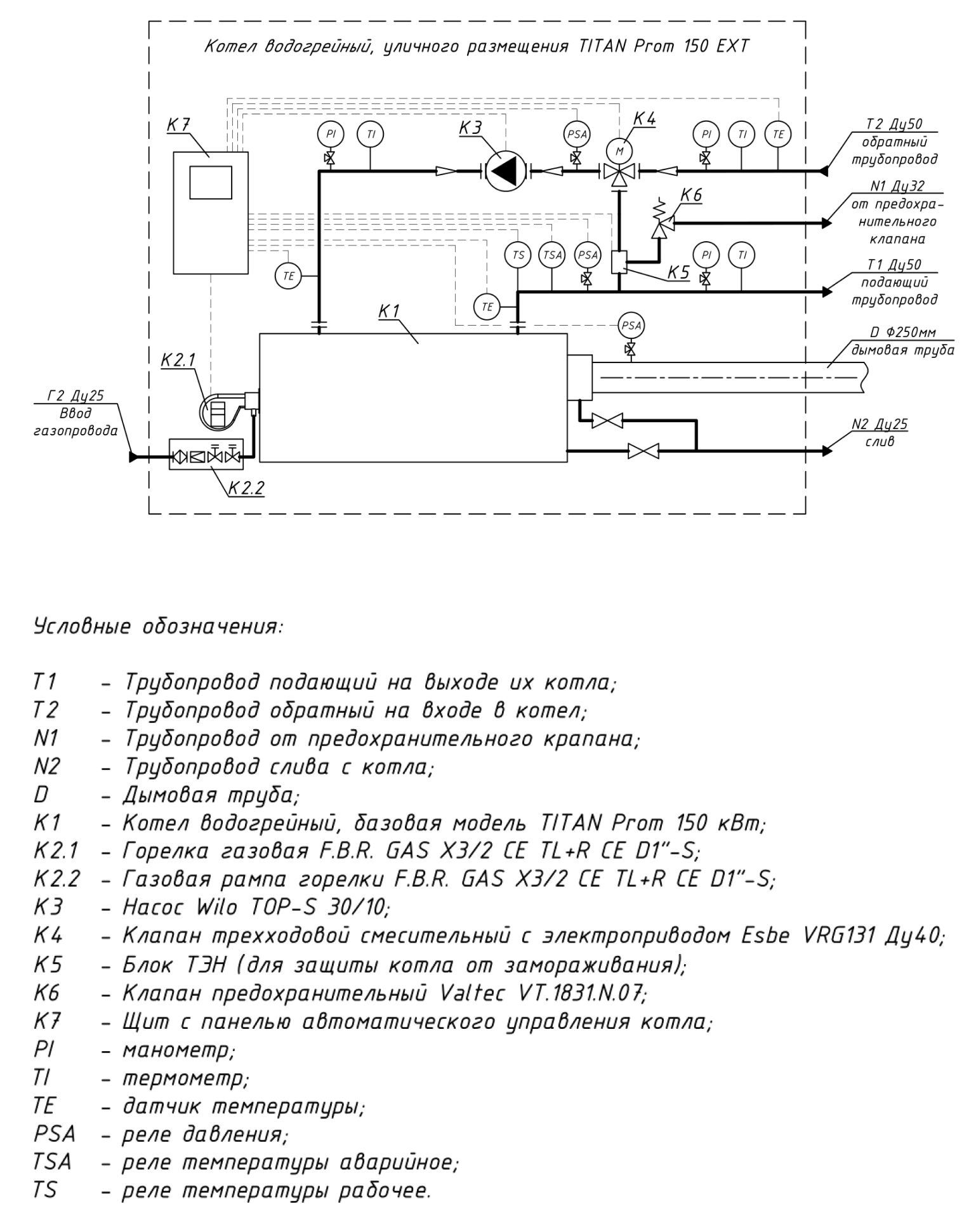
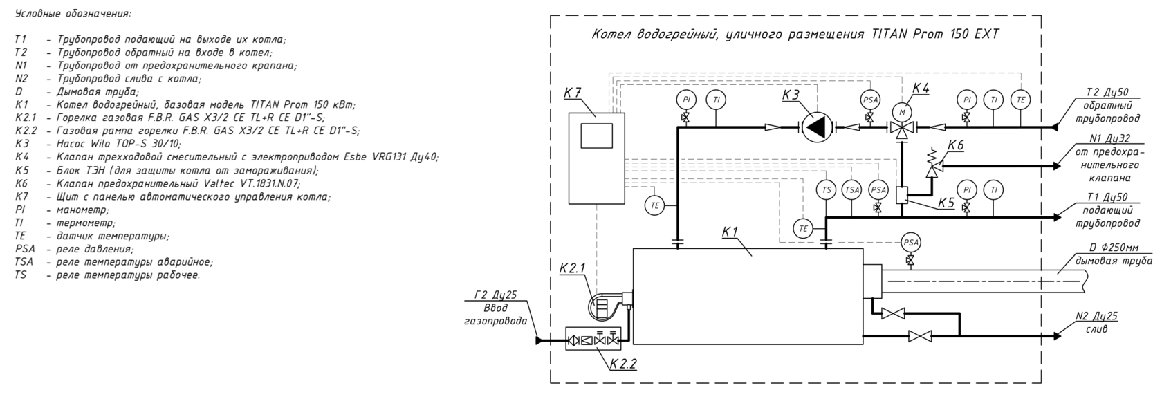
Схема подключения котла
Возможность работы в каскаде

Контроль давления теплоносителя

Защита котла от конденсата

Защита котла от перегрева

Контроль аварийных ситуаций при эксплуатации.
Шкаф контроля управления
Зависят от мощности котла
Габаритные размеры
От 100 до 2 500 квт
Возможная мощность котла
Два котла уличного исполнения Titan Prom EXT 150 установлены в городе Саранск на крыше ресторана «Вкусно и Точка» и функционируют в каскаде.
Заказ для ресторана
«Вкусно и точка»
Два уличных котла Titan Prom EXT мощностью по 2,5 мВт каждый произведены по заказу ЖКХ города Москвы и готовы к отгрузке с производства.
Заказ для города Москва
Данный уличный котел произведен по заказу Саранского завода точных приборов. Все узлы и приборы учета приехали на объект в готовом виде, уже присоединенные к котлу, также, как и сам термозащитный кожух.
Заказ для города Саранск
Наш первый проект, при работе с которым и родилась конструкция уличного котла TITAN PROM EXT. Котел на сыроварне «Брыкин Бор» функционирует с 2019 года.
Заказ для сыроварни
«Брыкин Бор»
Уже реализованные проекты
Мы являемся надежным крупным производителем отопительного оборудования с 1999 года.
1999
Кроме уличных котлов на предприятии производятся напольные бытовые газовые котлы с чугунным теплообменником до 90 кВт, промышленные двух-ходовые трех-ходовые жаротрубные котлы мощностью от 100 кВТ до 4500 кВт, воздухонагреватели промышленного назначения мощностью от 100 до 900 кВт.
О компании
Фирма ООО «Газтехпром»
Наши котлы работают по всей России: от Москвы до Чукотки, а также в Казахстане и Монголии.
География
Мы начинали, как компания по проектированию и монтажу котельных и знаем все нюансы.

Автоматизированное налаженное серийное производство.

Высокое качество и гарантия на изделия.

Собственное проектно-конструкторское бюро.

Консультации и помощь в установке уличных котлов.
Наши преимущества:
Кроме уличных котлов на предприятии производятся напольные бытовые газовые котлы с чугунным теплообменником до 
90 кВт, промышленные двух-ходовые трех-ходовые жаротрубные котлы мощностью от 100 кВТ до 4500 кВт, воздухо-
нагреватели промышленного назначения мощностью от 100 до 900 кВт.
Мощность
ОГРН: 1126230002447
ИНН: 6230077778
КПП: 622501001
Прио-Внешторгбанке (ПАО)
р/с: 40702810500000005733
к/с: 30101810500000000708
БИК: 046126708
Рязанская обл, Шиловский р-н, р.п. Лесной, ул. Промышленная, д. 4
Время работы: пн-пт с 9.00 до 18.00
ООО «ГАЗТЕХПРОМ»
Навигация по сайту
Хотите заказать уличный котел TITAN Prom EXT?
Заполните форму. Мы свяжемся с вами, чтобы обсудить детали